716-V-140A-DVSR er en ideell erstatning for en batterivelgerbryter. Bare fjern velgerbryteren og koble de eksisterende ledningene til en 716-klynge, ingen ekstra ledninger er nødvendig for et helautomatisk batteristyringssystem. Brukes i en enkelt påhengsmotor med dobbel batteribank eller en dobbel batteribank for innenbordsmotor med én dynamo.
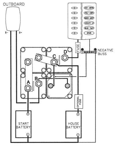
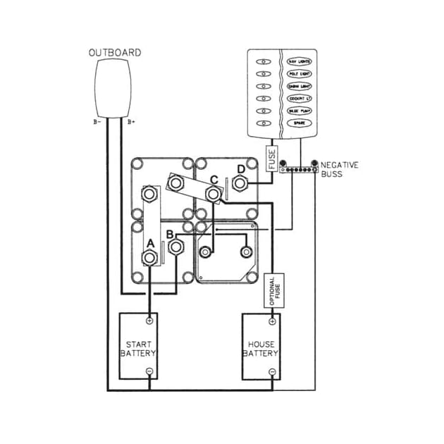
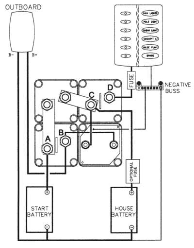
Batteriladekontroll komplett for 1 motor og 2 batterier. Med dette systemet riktig oppkoblet er man alltid sikret strøm til start av motoren. Automatisk lading av start og forbruks-batterier og alle spenningsfølsomme installasjoner ombord er sikret mot overspenning og spenningsfall. Utstyrt med mulighet for parallellkobling i nødstilfelle. Prodnr. 1010655 er helt lik bortsett fra at bryterne er organisert som et kvadrat.
Ikke flere flate startbatterier
Elektronisk beskyttelse mot skadelige motorstartspiker
716-klyngen er for bruk på ladesystemer opp til 150A
716-klyngen erstatter batteriisolatorsystemer
To batteribanker
Instruksjoner (pdf)
Koblingsskjema (jpg)